Кратко конструкция
Фен состоит из мотора, вентилятора, нагревательных элементов, электрической схемы, заставляющей элементы работать согласованно. В зависимости от количества режимов, фирмы-изготовителя, элементная база, внешний вид, состав переключателей разные. Но ничего сложнее полупроводникового тиристора, внутри не окажется. Поэтому осуществим домашний ремонт фенов для волос своими руками.
Корпус держится на шурупах. Головки часто нестандартного образца. Это — плюсик, звездочка, вилы. Следовательно, в первую очередь перед исправлением фена позаботимся об инструменте, способном справиться с такой задачей. Благо, набор бит стоит сегодня 600 рублей.
Иногда створки корпуса дополнительно крепятся вместе специальными защелками. Это отдельная проблема: опытные мастера часто ломают пластмассу, отчаявшись справиться цивилизованными методами. Никаких премудростей нет, придумывают скрытые шурупы, спрятавшиеся под наклейками, пластмассовыми вставками, съемными крышечками регуляторов. Крепеж фиктивный. Полезные функции отсутствуют.
Мотор фена питается постоянным током 12, 24, 36 В. Для выпрямления сетевого напряжения используется диодный мост, в дешевых моделях — одиночный диод. Фильтрация гармоник питания проводится конденсатором, включенным параллельно обмоткам двигателя или входящим в состав более сложного фильтра. Индуктивности ввиду непомерной массы в фенах применяются редко. Поэтому знаний принципов сглаживания пульсаций RC-цепочками хватит, чтобы справиться с построением принципиальной схемы ремонтируемого фена. Иногда фильтрующим элементом используется одна спираль (индуктивность).
Выключатель фена одновременно замыкает цепь, через которую будут питаться спирали, запускает мотор. Дальнейшая схематика вмешательства определена сложностью:
- регулируются только скорость вращения или только температура;
- возможность по отдельности выбирать обогрев и интенсивность воздушного потока.
В большинстве моделей фенов параллельно стоит защита от включения нагревателей при бездействующем моторе. Уберегает спираль.
Опционально наличествующий термостат в виде специального сопротивления или другого чувствительного элемента. Опишем встречающиеся поломки у верных помощников прекрасной половины человечества.
Это интересно: Стиральная машина самсунг ошибка 5е : причины и способы ее устранения
Коротко о конструкции
Любая модель фена Ровента имеет в наличии основные элементы, без которых она не может функционировать. Эти узлы и детали совместно выполняют основную работу по сушке волос любой длины с отличным эффектом, а некоторые, со значком ION — делают ионизацию воздуха для лучшей укладки.
У каждого изделия есть переключатели, внешний вид и количество которых отличается, но принцип действия идентичен.
По заверению специалистов, самая сложная деталь устройства — тиристор, поэтому осуществить ремонт фена для сушки волос своими руками не составляет особого труда для пользователей.
На рисунке ниже показаны основные составляющие любого фена:
- вентилятор;
- электрический двигатель;
- защитная решетка воздухозаборника;
- основа фена — нагревательный элемент;
- термостойкая основа;
- кнопка пуска;
- выключатель термостата;
- шнур подвода питания;
- фиксатор торца рукояти;
- колодка контактов.
Типичные неисправности
В связи с простотой принципа работы фена, его возможные поломки типичны и справиться с ними возможно даже простому пользователю.
Пахнет чем-то горелым
Проблема обычно связана с тем, что на спираль попали волосы, пыль или пух. В случае загрязнения элемента скорость вращения крыльчатки падает, срабатывает система защиты от перегрева, от чего и происходит неприятный запах. Чтобы разрешить ситуацию, достаточно очистить нагреватель, после чего проверить работоспособность прибора. Если же паленый аромат не исчезнет, стоит обратиться в сервисный центр.
Фильтр расположен в задней части фена, со стороны воздухозаборника
Отсутствие питания
В первую очередь нужно убедиться, что в розетке есть электричество и сетевой шнур не поврежден. Даже если не замечено внешних повреждений, нужно убедиться, что протекает ток по проводу. Для этого:
- Необходимо разобрать корпус и проверить контакты питания, используя специальный тестер;
- Следующим шагом требуется проверить кнопку включения, убедиться, что ее нажатию не мешает попавший внутрь мусор или слипшаяся пыль. Об исправной работе контактов скажет равномерный цвет без обугленных следов;
- Если выявлены поврежденные соединения, их нужно зачистить ножом или наждачкой;
- Подключить устройство к сети, но не включать кнопку запуска на нем. Необходимо поднести тестер к клеммам кнопки, чтобы узнать, проходит ли напряжение.
Полезно!
Если выявлена неисправность кабеля, его стоит заменить на новый. При отсутствии такой возможности, допустимо воспользоваться изолентой, чтобы изолировать зачищенные и скрученные контакты. При обнаружении неполадок в работе кнопки можно попробовать почистить контакты или вообще отсоединить деталь, тогда агрегат будет запускаться сразу после подключения вилки в розетку.
Не включается фен
Так же, как и в предыдущем случае, проблема может быть связана с отсутствием электричества или поломкой кабеля. Тогда порядок действий аналогичен описанному выше. Другая возможная причина — сломался электродвигатель. Предшественниками такой неприятности служат симптомы:
- во время запуска слышен небольшой треск;
- мотор работает с перебоями;
- слышен запах горелой проводки;
- при отсутствии вращения вентилятора слышен гул.
В случае подозрения или обнаружения подобной неисправности разрешить ее самостоятельно практически невозможно, поскольку очень сложно выявить конкретную причину. К тому же, стоимость ремонта обойдется недешево, во многих ситуациях проще купить новый прибор.
Снизилась работоспособность
При такой проблеме стоит проверять состояние вентилятора. Чаще всего он начинает медленней крутиться из-за того, что на нем скопились волосы, пыль или другие загрязнения. Тогда достаточно очистить деталь от мусора. Если выполнять манипуляцию периодически, поможет легкая очистка при помощи зубочистки, старой зубной щетки или пинцета. В случае если прибор не очищался никогда или это бывает редко, потребуется разбирать корпус, чтобы произвести качественную уборку.
Двигатель постоянного тока
Вентилятор довольно медленно вращается
Как и в предыдущем варианте, вероятнее всего это связано с наматыванием волос на деталь или чрезмерное засорение корпуса. Также следует произвести чистку аппарата.
Гонит холодный воздух
За нагревание потока отвечает нагревательный элемент — спираль. Эта деталь является одной из самых уязвимых в устройстве, особенно при отсутствии защиты от перегрева в технике. Если автоматического отключения по достижении максимальной температуры не предусмотрено, необходимо знать, какие признаки говорят о том, что приспособлению пора отдохнуть:
- возникновение запаха гари при эксплуатации, который может сохраняться и после отключения;
- слишком горячий корпус при работе, исправный агрегат не должен перегреваться.
Чтобы разобраться в неполадке, потребуется разобрать фен. Если произошел разрыв нагревателя, это заметно невооруженным глазом. При небольшом повреждении можно легко устранить неприятность, соединив концы спирали и спаяв их. Если разрыв в нескольких местах, лучше купить новый ТЭН, главное — той же фирмы, что и сама техника.
Важно!
Необходимо установить, почему повредилась деталь. Если не разобраться в причине и не устранить ее, проблема повторится в скором времени.
Фен перегрелся и не включается — из-за чего?
Главная и самая распространенная причина перегрева — в том, что воздушная струя слишком слабая. Мощный фен передает все излишки тепла с нагревательного элемента воздуху — поэтому долго не перегревается сам.
Такие ситуации можно разделить на две группы:
- или фен ведет себя так с самого начала —
- или работал хорошо, а потом постепенно стал греться и выключаться.
Вторая обиднее. Зато чаще всего она решаема.
Почему изначально хороший фен начал перегреваться?
Навскидку можно назвать три варианта причины.
- Самая простая и легко решаемая — засорился фильтр или решетка фильтра. Соответственно — уменьшился поток воздуха на входе, лопасти вертятся все с той же мощью, но им не хватает воздуха. Помилуйте — это решается простой чисткой, которую вы можете сделать сами за пятнадцать минут. Посмотрите — .
- Средней сложности, но довольно редкая — мелкими предметами или волосами засорились лопасти. Теперь уже они сами крутятся медленнее. Встречается редко, потому что фильтр же неспроста поставлен. Лезть ли во внутренности фена самостоятельно, чтобы проверить это? Ох, не знаю. Вероятно, лучше отнести фен в сервисный центр.
- Сложная — испортилось что-то в технической начинке фена. Здесь, конечно, только сервисный центр, если вы не человек-самоделкин. Однако с большой долей вероятности эта проблема — тоже решаемая.
То есть беспокоиться не надо. Просто спокойненько почистите свой фен — и посмотрите, не исправится ли ситуация. Обычно исправляется. Если не исправилась — отнесите его в сервисный центр.
Почему фен быстро перегревается при работе с самого начала?
Что поделать. Кажется, вы выбрали не тот фен. Ну то есть существует возможность, что дело в браке, допущенном в конкретном изделии. То есть сама модель — отличная, но вот конкретно в этот раз произошел какой-то сбой. Обратитесь за гарантийным обслуживанием, вполне возможно, что проблема будет исправлена.
Однако обычно, конечно, дело не в браке. Просто фен такой. Что с ним не так?
- Фен маломощный. В мы объясняли, почему для фена так важна мощность. Да — густые и длинные волосы слабым феном можно сушить по полчаса, в несколько приемов и с перерывами на охлаждение фена. Муторное и неприятное занятие. Ну ничего, не грустите. Это было вложение в опыт — теперь вы знаете, что вам нужен более мощный фен, и в следующий раз не повторите этой ошибки.
- Плохо выбраны материалы фена. Такое тоже возможно. Плохо говорит о производителе фена. Но правда — когда информация о том, почему мощные фены лучше, стала довольно распространенной, некоторые производители стали хитрить, вкручивая в фен номинально мощный мотор и указывая на упаковке внушительные цифры. Однако все остальные части фена оставались такими же некачественными… В общем и целом, тоже, конечно, вложение в опыт.
Окей, всё ясно. Но что теперь делать вам с таким феном? Можно как-то сделать его хорошим?
К сожалению, нельзя.
Печально, но такой фен вам лучше продать на «Авито», специально указав, что фен-то работает, просто для ваших волос оказался недостаточно мощным. Полную стоимость не выручите — зато сможете добавить денег и купить , с которым вам не придется беспокоиться о перегревах.
Ну то есть перегреть можно, конечно, любой фен. При желании. Однако для того, чтобы перегреть MBF-1, вам придется хорошо постараться. Он играючи справляется даже с самыми объемными прическами:
Всем нам знаком такой вспомогательный инструмент в строительстве как строительный электрический фен, которым мы привыкли пользоваться для снятия лакокрасочных покрытий.
Основополагающий принцип работы строительного фена мало чем отличим от обыкновенного фена, которым мы пользуемся для сушки волос.
Соответственно и электрическая схема строительного фена имеет сходство с электрической схемой обыкновенного фена.
В изложенной теме будет дано пояснение:
- электрической схеме строительного фена;
- принципу работы строительного фена;
- возможным причинам неисправности;
- устранению данных неисправностей.
В чём была причина неисправности
В моём случае была сломана кнопка отключения нагревателя. Знаете для чего нужна эта кнопка? Многие, как выяснилось не в курсе. Дело в том, что если фен выключить сразу, без применения этой кнопки, то есть риск испортить устройство. Это может произойти потому что вентилятор после выключения сразу останавливается, а спираль ещё не остыла, теплу некуда деваться фен перегревается, так можно даже расплавить корпус. А эта кнопка позволяет отключить и продуть спираль при работающем вентиляторе, дав ей возможность несколько остыть.
Так вот эта самая кнопка и вышла из строя, сломалось крепление одного из контактов, соответственно фен дул только холодным воздухом. Для ремонта пришлось немного расширить отверстие оторванного контакта и поставив на место заплавить пластиком для фиксации. Конечно перед этим будет правильным зачистить пригоревшие контакты.
Зачищаем и закрепляем контакт кнопки
В общем после этих несложных действий (описывать гораздо дольше чем делать) фен исправно заработал.
Как разобрать аппарат
Корпус скрепляется шурупами и защелками. Если повезет, то вы с первого раза, сможете разобрать фен. Производители стараются как можно сильнее усложнить процесс и не дать разобрать фен на части.
У каждой марки есть своя сервисная мастерская со своими специалистами по разборке. Обращаясь в эти сервисы, вы приносите дополнительный доход производителю. Вот потому они стараются не давать чинить прибор самостоятельно и идут на разные уловки. Например, головки винтов не открутить обычной отверткой. Понадобится набор с фигурными битами.
Сами головки стараются спрятать за наклейками или пластиковыми пробками. Защелки или разъединяются, или нет. Даже ремонтники не могут иногда разобрать и просто дают им сломаться, чтоб не мучаться.
Какие ещё неисправности можно устранить самостоятельно
Подключение проводов
Проверить целостность сетевого провода, вилки, качество соединений, пайки. Саму кнопку также при необходимости можно разобрать для чистки, но делать это нужно осторожно, что бы не по выскакивали контакты и пружинка (применяется в некоторых кнопках) При серьёзной неисправности кнопки её уже придётся менять, это может оказаться не по силам по причине того что её просто не найти.
Так же мало подлежат ремонту двигатель вентилятора и сама спираль – при их неисправности требуется либо профессиональное вмешательство, либо …… Да здравствует, магазин!
Ещё одна возможная неисправность поддающаяся ремонту- термопредохранитель.
Термопредохранитель
Это самовосстанавливающийся предохранитель который отключает спираль нагревателя при перегреве, а после остывания возвращающийся в исходное, замкнутое положение. Но случается, что контакты его со временем подгорают и он перестаёт нормально работать. Нужно восстановить хороший контакт, аккуратно чем то тонким (отлично подходит пилка для ногтей, пока жена не видит) пошоркать между контактами, но не разжимать их более чем толщина пилки. Иначе потом придётся подгибать пластины контактов для их хорошего сжимания.
Иногда подгибание просто необходимо. Но будьте аккуратны, это не так просто, помните, что всё крепится на хрупкой слюдяной основе и прикладывая усилия можно только всё ухудшить.
Помните, что при любом ремонте важны внимательность и аккуратность! Это один из залогов успеха!
Куда звонить и что делать
Устранение аварийной ситуации – ответственность жильца дома или квартиры. Причем медлить нельзя, нужно сразу вызывать электриков. Далее алгоритм действий такой:
Обесточьте жилище. Отключите автоматический выключатель в электрощите. Проверьте все электроприборы и отсоедините их от розеток, чтобы исключить риск возгорания, если оборудование уже тлеет внутри.
Проверьте проводку. По запаху можно понять, на каком участке случилась поломка. Обычно это бывает в местах соединения проводов, в распределительных коробах, областях подключения УЗО или автоматических выключателей.
Осмотрите бытовую технику. Она может гореть и выделять неприятный запах
Обратите внимание на телевизор, холодильник, электропечь, другие устройства. Также проверьте целостность осветительных приборов.
Если по запаху трудно определить место поломки, постарайтесь найти ее визуально. Проверьте все углы, выключатели (они начинают плавиться и темнеть по краям). При обнаружении поломки вы можете вызвать мастера или сделать ремонт самостоятельно. Вызов профессионального электрика предпочтительнее, чем самостоятельное устранение проблемы – это надежнее и безопаснее.
Конструкция фена
Прежде чем рассказать Вам о том, как делать ремонт фена для волос, мы опишем его конструкцию. Современные фены от компании Rowenta (Ровента) и других производителей, внутри состоят из следующих элементов:
- электрический двигатель;
- вентилятор;
- спираль (нагревательный элемент);
- панель управления (переключатели скоростей и включатели);
- кабель для подключения к сети через розетку.
Как вы можете судить по вышеописанному списку элементов, устройство имеет весьма простую конструкцию, так что самим разобрать свой агрегат и произвести ремонт фена своими руками не составит труда.
Из инструментария вам пригодится следующие вещи – мультиметр, отвертка плоская или крестовая (в зависимости от конструкции) и небольшой паяльник.
Смотрите также –
Рейтинг лучших моделей фен-щеток для домашнего пользования
Это интересно: Посудомоечная машина не сливает воду: стоит вода в посудомойке
Почему фен отключается при перегреве?
Для начала поймем важный момент. То, что фен отключается сам по себе — это как раз отлично. Видите ли, если бы он перегревался и не отключался, все было бы намного хуже. Ну представьте: греется он, греется — а потом его начинка начинает плавиться. От этого в нем может произойти короткое замыкание — и тогда он может причинить вам вред.
И даже если он расплавится как-то по-другому, не замкнув — работать он перестанет навсегда.
Это никуда не годится. Поэтому в качественных современных фенах обязательно присутствует функция отключения при перегреве, которая защищает и вас, и ваш фен. С этим ничего не сделать — и делать не нужно.
Однако терпеть постоянные отключения не обязательно. Вот в чем вопрос: почему фен быстро перегревается и как этого избежать?
Удаление волос из прибора
Нюансы процесса удаления волос из фена зависят от конкретной разновидности устройства. При этом нужно соблюдать несколько общих правил:
- Перед разбором и чисткой фена нужно отключить его от электросети. В противном случае есть риск удара током либо короткого замыкания.
- Для очистки внутренних компонентов нельзя использовать влажную ткань, воду и другие жидкости.
- Провести очистку допускается подручными средствами — зубной щеткой, пылесосом, пинцетом.
BaByliss
Чтобы разобрать фен BaByliss нужно последовательно выполнить ряд действий. В частности, требуется:
- Демонтировать насадку, открутив крепежные элементы.
- Отверткой поддевать фиксирующее кольцо, размещенное рядом с соплом. Как правило, кольцо легко подается и снимается без особых усилий.
- Снять фиксирующую чашку рядом со шнуром питания. Элемент закреплен в корпусе при помощи двух защелок.
- Разъединить части корпуса, удерживаемые защелками с каждого бока. Если корпус выполнен из полупрозрачного пластика, при внешнем осмотре удастся без проблем обнаружить месторасположение защелок.
- Открутить крыльчатку вентилятора и добраться до вала, на котором навиты волосы.
- Удалить посторонние элементы подручными приспособлениями и собрать фен в обратной последовательности. Чтобы не совершить распространенных ошибок при сборке, рекомендуется во время демонтажа делать фотографии основных шагов.
Viconte
Последовательность разборки корпуса фена Viconte такая же, как и для устройства бренда BaByliss. Отличие во внутренней системе заключается в том, что демонтировать крыльчатку с вала мотора вряд ли удастся при помощи базового набора инструментов. Чтобы убрать волосы и обработать подшипник, можно проделать отверстие в корпусе держателя мотора. Важно правильно рассчитать место для размещения отверстия, чтобы не разрушить мотор либо саму крыльчатку.
Корпус держателя мотора тонкий, поэтому проделать отверстие можно при помощи острого ножа. Подходящий диаметр отверстия составляет 3-5 мм. Через отверстие продевают крючок, выполненный из простой скрепки, и аккуратно удаляют все навившиеся волосы. Чтобы смазать подшипник, можно применить простой медицинский шприц. Достаточно капнуть машинного масла в место вхождения вала в мотор и пару раз прокрутить крыльчатку.
Для тестирования вентилятора нужно, чтобы на диодный мост поступало напряжение 10В с блока питания постоянного тока. Проверка не является обязательным требованием, но это действие поможет сразу убедиться, что вентилятор фена работает исправно после удаления волос. Если результаты проверки свидетельствуют о стабильном функционировании устройства, остается собрать конструкцию. Проделанное отверстие можно не перекрывать, поскольку оно будет плотно прилегать к корпусу фена.
Как отремонтировать фен своими руками
Внимание! При ремонте электрического фена следует соблюдать осторожность. Прикосновение к оголенным участкам схемы подключенной к электрической сети может привести к поражению электрическим током. Не забывайте вынимать вилку фена из розетки!
На фотографии представлен фен марки Melissa Magic мощностью 1600 Вт. На рукоятке размещен переключатель режимов работы, с помощью которого можно включать фен и ступенчато изменять температуру исходящего из его сопла воздуха.
Строительный фен по внешнему виду, принципу работы, устройству и электрической схеме практически не отличается от фена для сушки волос. Только в нем воздушный поток нагревается до 600°C.
Если к Вам в ремонт попал сломанный фен, то в первую очередь надо выяснить по каким внешним признакам фен был признан неисправным. По ним можно, воспользовавшись ниже приведенной таблицей, сразу предположить в каком месте искать неисправность.
| Внешнее проявление, причины и способы устранения неисправностей фена | ||
| Внешнее проявление | Вероятная причина | Способ устранения |
| При сушке волос фен периодически отключается | Перетерся шнур питания в месте выхода из корпуса фена или вилки | Отремонтировать или заменить сетевой шнур или вилку |
| Воздух из фена идет горячий с запахом гари | Недостаточная скорость вращения крыльчатки в результате навивки на вал мотора волос между крыльчаткой и его корпусом | Удалить острым инструментом волосы с вала |
| Фен после недолгой работы отключается | Срабатывает термозащита из-за недостаточной скорости вращения или остановки крыльчатки в результате навивки на вал мотора волос между крыльчаткой и его корпусом | Удалить острым инструментом волосы с вала |
| Фен не включается | В обрыве сетевой шнур или неисправен переключатель режимов | Отремонтировать или заменить сетевой шнур или выключатель |
| Из фена идет холодный воздух | Неисправна кнопка отключения нагрева, обрыв спирали, окислились контакты в элементе термозащиты | Прозвонить детали мультиметром, неисправные отремонтировать или заменить |
| Фен работает только в одном из положений переключателя режимов | Неисправен переключатель режимов, в обрыве одна из спиралей или диод VD1 | Прозвонить мультиметром переключатель, диод и спираль, неисправные детали отремонтировать или заменить |
Как разобрать фен
Разобрать фен бывает сложнее, чем его отремонтировать, так как части корпуса обычно внутри соединяются с помощью защелок, расположение которых с внешней стороны не видно.
Но всегда на рукоятке в области входа в корпус сетевого шнура имеется саморез, обычно закрытый декоративной заглушкой или заклеенный этикеткой. Благодаря разному цвету частей корпуса фена Braun, показанного на фотографии, видно по какой линии его разбирать.
Вот так выглядит декоративная пластиковая заглушка в корпусе фена. Так как она одного цвета с рукояткой, то ее сложно заметить. Для извлечения заглушки нужно острым предметом, например, шилом или ножом с острым концом лезвия поддеть ее за край.
После изъятия заглушки головка самореза стала видна, но оказалось, что шлиц на ней треугольный, при этом грани его выполнены таким образом, что саморез можно винтить только по часовой стрелке. Производитель предусмотрел, чтобы в домашних условиях фен для ремонта разобрать без поломки корпуса было невозможно.
Для вывинчивания винта с такой головкой сначала с помощью жала разогретого электрического паяльника он был нагрет. Для этого достаточно прижать жало паяльника к головке и удерживать в течение пары минут. От нагрева самореза пластмасса вокруг резьбы размягчилась. Далее, пока пластмасса не остыла, с помощью отвертки с плоским жалом шириной равной длине грани треугольника шлица саморез без трудностей был выкручен.
Во избежание трудностей при следящем ремонте фена при сборке саморез был заменен таким же по размерам, но со шлицом в головке под крестовую биту.
Съемная часть корпуса дополнительно держалась еще на четырех защелках. Две из них находились по бокам трубы. Для разборки пришлось одновременно с разведением деталей отжать их через образующуюся щель с помощью плоской отвертки.
После расцепления боковых защелок верхние освободились сами. Защелки были неглубокими, поэтому удалось разобрать фен без их поломки.
В данном фене неисправен был сетевой шнур, и поэтому дальнейшей его разборки не понадобилось, так как место подключения шнура к электрической схеме стало доступным.
Примеры ремонта фена
Наиболее часто фены ломаются по причине перетирания сетевого шнура или нарушения работы электродвигателя с крыльчаткой. В современных фенах, благодаря наличию тепловой защиты и использования толстой проволоки для намотки спирали она перегорает очень редко. Из десятка отремонтированных мною фенов с перегоревшей спиралью не встречалось.
Ремонт сетевого шнура фена
При сушке волос фен интенсивно перемещается и сетевой шнур постоянно изгибается. Хотя провода в шнуре медные и многожильные, но от многократных перегибов со временем обламываются. Признаком начала обрыва проводов является периодическое временное прекращение работы фена во время сушки волос.
Поэтому половина поломок связана с перетиранием сетевого шнура в месте выхода из корпуса, реже у вилки. Первым признаком такой поломки является перебои в работе фена во время сушки волос. На этом этапе легко узнать место дефекта шнура. Достаточно зафиксировать его посередине и пошевелить шнур сначала у входа в корпус вилки, а затем у входа в корпус фена. Если фен при этом будет работать стабильно, значит, шнур в порядке и неисправность надо искать в другом месте.
Если провода в шнуре перетерлись в месте выхода из вилки, то можно выполнить ремонт фена без его разборки. О том, как заменить вилку, описано в статье «Электрическая вилка, как подключить, отремонтировать».
Обычно провода шнура внутри фена припаивается к печатной плате или присоединяются с помощью накидных клемм, как на приведенной фотографии.
Для проверки шнура нужно прозвонить провода, прикоснувшись одним щупом тестера или мультиметра к одному из штырей вилки. Вторым щупом мультиметра поочередно прикоснуться к концам проводов. Один из проводов должен показать нулевое сопротивление. Между оставшимся проводом и вторым штырем вилки должно быть тоже нулевое сопротивление.
Если провода прозваниваются, то шевеля шнур в это время можно точно определить, в каком месте провод перетерся. В ремонтируемом изделии шнур был оборван в месте ввода в фен.
Если провода шнура припаяны к печатной плате, то прозвонить их можно не отпаивая, присоединив щупы прибора к штырям вилки. Переключатель работы фена должен быть установлен в режим максимальной мощности. Нагревательная спираль имеет сопротивление около 30 Ом. Поэтому, если провода шнура исправны, то мультиметр должен показать такое же сопротивление.
| Онлайн калькулятор для расчета величины сопротивления по потребляемой мощности | |
| Напряжение питания, В: | |
| Мощность, Вт: | |
С помощью онлайн калькулятора Вы можете точно рассчитать величину сопротивления нихромовой спирали фена, исходя из его максимальной мощности.
В ремонтируемом фене обрыв шнура оказался в месте ввода его в корпус. Для восстановления работы нужно дефектный участок провода отрезать и перемонтировать накидные клеммы. Для снятия клемм с проводов сначала нужно с помощью ножа разогнуть в стороны усики, фиксирующие провода, как показано на фотографии.
Далее остроконечным ножом отрезаются провода от клемм. Можно с помощью шила отогнуть фиксаторы, но как показывает практика, повторная обжимка проводов не может гарантировать надежность контакта.
На следующем шаге перетертый участок провода отрезается и со шнура и проводов снимается изоляция. Длина шнура уменьшиться на десяток сантиметров, что не повлияет на эксплуатационные характеристики.
Осталось залудить провода и клеммы с помощью припоя электрическим паяльником и спаять их вместе. После надевания клемм, сборки и проверки работы фена ремонт его можно считать законченным.
Если нет под рукой паяльника, то в таком случае провода отрезаются на расстоянии 3-5 см. от места подключения к электрической схеме фена и удаляется отрезок дефектного шнура. Затем провода соединяются одним из механических способов, в зависимости от внутреннего свободного пространства в рукоятке фена.
Ремонт цепи питания двигателя
Попал в ремонт фен Melissa-1600, с жалобой на то, что воздушный поток из него стал слабым с запахом гари. При проверке оказалось, что крыльчатка вращалась с недостаточной скоростью. Сразу предположил, что на вал мотора между крыльчаткой и корпусом навились волосы. Обычно в большинстве случаев при таких признаках это и случается.
Но после разборки фена выяснилось, что один из выпрямительных диодов, установленных на моторе, разорвало пополам. Прозвонка остальных диодов показала их исправность. Поэтому двигатель и работал, но на него подавалась только одна полуволна выпрямленного напряжения.
Неисправный диод был выпаян и на его место, с соблюдением полярности, запаян первый попавшийся типа КД105. Напряжение питания двигателя обычно составляет 9-12 В при токе не более 0,5 А. Такие параметры обеспечит практически любой выпрямительный диод.
Заодно с вала мотора были удалены навитые волосы и смазаны подшипники машинным маслом. Для этого достаточно нанести каплю масла в точку фиксации вала в корпусе мотора и провернуть несколько раз вал за крыльчатку.
Перед установкой двигателя в фен его желательно проверить. Для работы мотора необходимо постоянное напряжение величиной 9-12 В. Но так как напряжение подается на диодный мост, то запитать двигатель можно как от постоянного, так и переменного источника тока. Подойдет даже простейший адаптер от любого устройства, выдающий соответствующее напряжение и ток до 0,5 А.
Подавать напряжение нужно на вход диодного моста, точки его припайки к электрической схеме фена. Если двигатель подключается к источнику постоянного напряжения, то нужно проверку провести сначала при одной полярности подключения, а потом поменять подключаемые провода местами. Это нужно чтобы проверить все диоды моста.
Испытания двигателя после профилактики и ремонта показали, что его крыльчатка при прокрутке рукой вращалась легко и при подаче напряжения от внешнего источника напряжения с достаточной скоростью.
Проверка фена после сборки показала, что работоспособность его полностью восстановлена. Крыльчатка вращалась с большой скоростью, и запах гари исчез.
Ремонт переключателя и кнопки включения холодного воздуха
Если фен невозможно включить, и сетевой шнур исправен, то причиной, как правило, является нарушение контактов в переключателе режимов. А если все режимы фена, но воздух не нагревается, то неисправна кнопка отключения нагрева, теплозащита или перегорела спираль.
Переключатели режимов работы в фене обычно впаиваются в небольшую печатную плату, которая фиксируется в направляющих или прикручена саморезами. На фотографии показаны выводы переключателя, впаянные в печатную плату. С левой стороны виден выключатель подачи горячего воздуха.
Если переключатель режимов не звониться, то можно попытаться тонким инструментом зачистить внутренние контакты через отверстие, расположенное рядом с его движком. Бывает, что выгорел только контакт одного из режимов работы, а остальные в рабочем состоянии. В таком случае можно пожертвовать редко используемым режимом работы фена и переключить коммутацию на исправный контакт.
Бывает, что из-за подгоревших контактов в результате нагрева корпус переключателя деформируется и движок заклинивается. В случае отсутствия переключателя на замену можно провода соединить напрямую, оставив только один режим работы фена. Включать в таком случае фен придется подключением его вилки к розетке.
Если неисправна кнопка отключения подачи теплого воздушного потока, и нечем ее заменить, то достаточно закоротить ее выводы. В таком случае эта функция работать больше не будет, а в остальном фен будет работать, как и прежде.
Ремонт тепловой защиты
Тепловая защита представляет собой два соприкасаемые контакта, один из которых закреплен на биметаллической пластине. При нагревании пластины свыше заданной температуры она изгибается вверх, как показывает стрелка на фотографии. В результате контакты размыкаются, и цепь питания нагревательной спирали разрывается.
Если кнопка отключения подачи горячего воздуха в порядке и спираль целая, то очевидно, что окислились контакты в реле тепловой защиты. Для восстановления достаточно в зазор между контактами ввести сложенную вдвое мелкозернистую наждачную бумагу и прижав биметаллическую пластину сверху пальцем несколько раз протянуть бумагу.
Неисправности нагревательного элемента — спирали
Если воздушный поток из фена идет холодным при работающем двигателе, исправной кнопке отключения и тепловой защиты, то поломка связана с нихромовой спиралью.
Обрыв спирали легко обнаружить внешним осмотром. А нарушение контакта в соединениях в виде полых заклепок на каркасе фена концов нихромовой проволоки с проводами, идущими от переключателя режимов работы, не всегда можно определить по внешнему виду. Если заклепки не имеют почернений, то в таком случае поможет только прозвонка мультиметром.
Для восстановления контакта в заклепочном соединении нужно с помощью плоскогубцев ее дополнительно обжать. Работу надо делать аккуратно, чтобы не поломать хрупкий слюдяной или керамический каркас.
Перегорание или обрыв спирали в современных фенах практически не происходит, но если такой отказ случился, то спираль необходимо будет заменить новой. Сращивание проволоки спирали скруткой или обжатием в отрезке алюминиевой или латунной трубки не приведет к долговременному успеху. Если спираль износилась, то после такого ремонта вскоре перегорит в другом месте.
Нихромовую спираль, с учетом мощности фена можно приобрести новую или намотать самостоятельно из нихромовой проволоки, рассчитав ее диаметр и длину по таблице.
Удаление волос и смазка вала двигателя фена
Еще одна распространенная неисправность фена, которую можно устранить самостоятельно, имея под руками только стандартный набор инструмента, это когда фен работает, но струя исходящего воздуха сильно горячая с запахом гари из-за намотки на вал двигателя волос или плохой смазки подшипников двигателя.
Удаление волос с вала двигателя фена BaByliss
Попал мне в ремонт фен BaByliss, показанный на фотографии, с жалобой, что исходящая струя воздуха стала слабой и очень горячей.
При проверке, по звуку работы вентилятора стало понятно, что частота его оборотов занижена, и причина неисправности кроется в работе двигателя. Для устранения неисправности пришлось фен разбирать.
Для того чтобы разобрать фен BaByliss сначала нужно снять насадку, открутив два самореза. Далее с помощью отвертки с плоским жалом снимается фиксирующее кольцо, установленное со стороны выхода подогретого воздуха. Поддается оно легко.
Далее с помощью двух отверток снимается фиксирующая чашка со стороны сетевого шнура. Она удерживается в корпусе с помощью двух защелок и тоже снимается без трудностей.
Осталось разъединить половинки корпуса, которые удерживаются на двух защелках с каждой боковой стороны. На фотографии, благодаря полупрозрачности пластика защелки хорошо просматриваются, как на фотографии в виде светлых полосок.
Фен разобран и осталось добраться до места вала, где намотались волосы. Двигатель закреплен внутри пластмассового корпуса, представляющего собой трубу таким образом, что для извлечения его нужно снять крыльчатку вентилятора. А крыльчатка, как правило, насажена на вал плотно и тут обычно возникают большие трудности, так как захватится за крыльчатку стандартным инструментом невозможно, и поломать ее легко.
Для решения подобных задач у меня сделан из китайских утконосов специальный инструмент – утконос с загнутыми под прямым углом концами губок. С помощью тисков концы легко загнулись, так как не были закалены.
Этим утконосом я также с успехом ремонтирую бегунки змеек и молний, в случае если звенья перестают смыкаться. Обычными плоскогубцами зачастую не добраться. А благодаря загнутым концам губок в любых случаях легко сжать смыкающую звенья часть бегунка.
В дополнение модернизированными плоскогубцами-утконосами удобно удерживать оси и валы, гайки и другие предметы разных форм – не выскальзывают, как из плоскогубец с плоскими губками.
После снятия с вала двигателя крыльчатки появился доступ к накрученным волосам. В этой модели фена на вал двигателя насажена латунная втулка, а уже на нее надета крыльчатка. Обычно она насаживается непосредственно на вал двигателя.
Осталось только острым предметом, например ножом, шилом или иголкой, удалить волосы и собрать фен в обратном порядке. Чтобы не возникло трудностей при сборке фена, при разборке советую сделать несколько фотографий.
Правила ухода и эксплуатации
Снизить риск возникновения поломок позволяет четкое соблюдение правил эксплуатации и ухода. При исполнении всех рекомендаций фен будет исправно работать и не потребует периодического ремонта. К основным правилам относятся следующие:
- Перед использованием устройства нужно осматривать состояние шнура питания, а во время хранения нельзя наматывать его на рукоять. В противном случае шнур будет перегибаться.
- Можно использовать только насадки, прилагаемые в стандартной комплектации, а также специально предназначенные для конкретной модели фена.
- В местах с повышенным показателем влажности стоит воздержаться от использования устройства. Также нужно не допускать взаимодействия с водой.
- Используя бюджетную разновидность устройства, можно самостоятельно установить в воздухозаборник мелкоячеистый фильтр, который предотвратит засасывание внутрь корпуса большого количества волос и грязи.
- Заметив признаки проявления любой поломки, нужно сразу отключить устройство от электричества и провести диагностику для обнаружения всех имеющихся проблем.
- Не следует перегревать фен, поэтому при необходимости использовать прибор в течение длительного времени стоит купить профессиональное устройство, рассчитанное на долгую непрерывную работу.
- Прежде чем убрать устройство на хранение в шкаф, нужно дождаться полного остывания, на которое уходит около получаса.
Устройство и принцип работы
Во всех моделях одинаковый набор деталей:
- корпус;
- вентилятор;
- нагревательный элемент;
- модуль управления;
- сетевой шнур;
В двух словах принцип работы можно описать так. Вентилятор, засасывая воздух извне, направляет его в сопло, в котором есть спираль. Если она включена, то наружу будет поступать горячий поток воздуха.
Корпус прибора делают из прочного, жаростойкого пластика. Вентилятор собирают на коллекторном электродвигателе постоянного тока. Работает такой моторчик от напряжения 12, 18, 24 или 36 вольт. Редко встречаются движки переменного тока на 220 вольт.
Для нагревателя используют специальный каркас. Делают его из материала, не проводящего электричество и неспособного гореть. На каркас наматывается нихромовая проволока в виде спирали. По числу режимов прибора делают количество участков спирали.
При работе температура нагревательного элемента поднимается. Если его не охлаждать, то в считаные секунды может возникнуть пожар. Роль охладителя выполняет вентилятор.
На случай если вентилятор перестанет работать, предусмотрен термостат. Пару замкнутых контактов размещают на биметаллической пластине. Пластину крепят на каркас с нагревателем.
Когда прибор влючен, термостат обдувается горячим воздухом. Когда температура элемента увеличивается до критической, контакты у спирали размыкаются. Это придумано, чтобы заставить вовремя отключаться нагревательный элемент.
Чтобы проконтролировать работу термостата, иногда устанавливают термопредохранитель. Он одноразового действия. При перегреве он просто сгорает, прерывая электрическую цепь нагревателя, заставляя устройство принудительно выключиться.
Электрическая схема стандартного устройства
Большая часть фенов работает по одной принципиальной электросхеме.
Нагреватель состоит из трех спиралей. Через первую запитуется электродвигатель, а две другие предназначены нагревания. Когда переключатель в положении «выкл», схема обесточена.
Если включить первый режим, то питание пройдет через диод, который изолирует одну полуволну переменного напряжения. В этом положении включается только вторая нагревательная спираль, но не на полную. Мотор вращается на низких оборотах и девайс выдает минимальную мощность.
Во втором режиме диод закорачивается и схема использует обе полуволны переменного напряжения. Вторая спираль начинает работать на полную мощность. Мотор набирает обороты и фен набирает среднюю мощность.
В третьем режиме запитуется еще и третья спираль, и аппарат запускается на полную мощность. Если при работе нажать на кнопку «cool», то она просто заставит отключиться вторую и третью спираль, оставив холодный обдув. Мотор устройства будет продолжать работать.
При работе коллекторного электродвигателя возникнет уровень помех. Чтобы его снизить, в схему подключаются две катушки индуктивности и пара конденсаторов.
Обязательно присутствие термостата, на случай если неожиданно перестанет работать вентилятор. А также двухполупериодного выпрямителя из четырех диодов, для понижения напряжения, до нужного, электродвигателю.
Почему фен перегревается и отключается? Что делать с этим?
Внешне и функционально все приспособления идентичны. В основе работы техники лежат вентилятор и нагреватель. Первый засасывает воздух из помещения, проводит его через нагревательный элемент и выводит наружу уже нагретый поток. Помимо этих двух главных составляющих, в конструкцию аппарата входят и другие необходимые элементы:
- двигатель;
- кабель питания;
- термозащита;
- регуляторы оборотов скорости, температуры и так далее.
Особенности работы устройства заключаются в следующем:
- Встроенная внутри ТЭНа понижающая спираль предназначена для снижения напряжения до необходимого значения;
- Диодный мост способствует выравниванию напряжения;
- На вал из металла, расположенный на двигателе, устанавливают вентилятор, который может состоять из двух, трех или четырех лопастей;
- В качестве нагревателя используется трубчатый элемент спиралевидной формы с нихромовой ниткой, наматываемой на несгораемое основание для безопасной эксплуатации;
- Перегрев изделия предотвращает термостат и регулятор температур;
- При наличии функции «холодный воздух» агрегат функционирует без включения нагревателя, то есть выдувает прохладный поток.
Термостат — полезная деталь, отвечающая за защиту прибора от перегрева, есть она далеко не на всех моделях. В момент максимального нагрева спирали термостат отключает питание и включает только после того, как ТЭН остынет.
Электрическая схема фена
В целом электросхема всех приспособлений одинакова. Число спиралей Н указывает на число режимов — если на устройстве 3 спирали, то Н1 отвечает за подачу питания на двигатель, а Н2 и Н3 — за нагрев. Самое верхнее положение SW1 свидетельствует об обесточивании системы. В первом положении девайс функционирует на минимальной мощности, поскольку включается только одна спираль, во втором — на средней (работает 2 единицы), а в третьем — на максимальной (включены все 3). Если есть кнопка «cool», значит аппарат может работать без обогрева, то есть второй и третий спиралевидные элементы отключаются, а двигатель работает, выдувая холодный воздух. Также в схему входят катушки индуктивности L1, L2 и конденсаторы С1, С2, минимизирующие помехи при работе, а также термопредохранитель F1 и термостат F2.
Электрическая схема фена
Электросхема предназначена для преобразования тока и регулирования рабочих режимов аппарата. Разобраться в ней несложно, поскольку она содержит немного элементов, а подробное описание всегда можно найти в прилагаемой к технике инструкции.
Заключительные советы
Ремонтирование профессиональных фенов отличается большей сложностью. Элементы конструкции часто дополняются плавными регуляторами и дополнительными опциями наподобие кнопки Care. Спирали изготавливаются из специальных сплавов, создающих при нагревании отрицательные ионы, благотворно влияющие на волосы. Методика остается прежней:
- шнур;
- выключатели и кнопки;
- очистка от пыли;
- спирали;
- мотор;
- визуальный контроль конденсаторов, резисторов.
Перед починкой желательно раздобыть принципиальную схему.
Промышленные модели мало чем отличаются от бытовых. Но сушить волосы не рекомендуется. Отличаются такие изделия повышенной стойкостью к пыли, ударам, вибрациям, влажности, прочим климатическим факторам. Домашняя реставрация промышленных фенов закончится не лучшим образом.
Электрорадиоизделия, применяющиеся в бытовых моделях, не подходят для эксплуатации в тяжелых условиях. Требования предъявляются к проводам, шнуру питания, мотору и спиралям.
Опасность замыкания проводки
При нормальном течении электрического тока по проводам нагрузка распределена равномерно, ток не превышает допустимые нормы. Случается, что происходит соединение двух точек эклектической цепи с полярными значениями, не предусмотренными штатным режимом работы. Это приводит к возрастанию росту тока в месте соединения, а в итоге к короткому замыканию.
Опасность такого процесса – возгорание проводов и отключение электричества, поражение человека током. Конечно, самое страшное последствие – это пожар.
Наиболее опасна скрытая проводка под отделочными материалами, например гипсокартоном или штукатуркой. Потому, что обнаружить место соединения сложно. Даже у опытного мастера не всегда есть подходящие инструменты.
Замыкание сопровождается запахом гари, перебоем в работе и отключением электричества. В серьёзных случаях возникает плавление оборудования и возгорание.
Как разобрать фен: порядок осмотра, разборки и ремонт
Разборка прибора не вызывает трудностей, если действовать в соответствии с инструкцией, иметь под рукой нужные инструменты и обладать хоть какими-то знаниями в области электроники.
Шнур
В первую очередь необходимо осмотреть провод. Начинать стоит с розетки, чтобы убедиться в наличии электроэнергии. Если свет есть, тогда переходят к проверке шнура — от корпуса к вилке. Осматривают целостность провода, ищут изломы, разрывы, оплавления. Внутри корпуса, после его разборки, наблюдают за состоянием электросопротивления — парой разъемных контактов, пайкой или проводкой с пластиковыми колпачками.
Неразъемное соединение
Если проводка заделана в пластиковые колпачки, значит речь идет о неразъемном соединении. Такой вариант довольно сложен для тестирования и требует наличия материалов:
- обычная игла;
- тестер;
- лампа;
- индикатор.
Проверка выполняется следующим образом:
- К одной клемме присоединяют иголку — ее следует вставить в жилу питания возле колпачка до самой меди;
- Вторая клемма охватывает усики вилки;
- Прозванивают сразу обе жилы.
Полезно!
Не стоит делать больше одного прокола на жилу, поскольку эксплуатация устройства не исключает попадания влаги внутрь корпуса.
Контактная площадка
Гораздо легче прозвонить провод, когда места стыков видны невооруженным глазом. Если обнаружены повреждения, лучше заменить шнур на новый, у которого неразборная вилка. Второй вариант предпочтительней, поскольку в первом случае накладываются ограничения на выбор изоляционных материалов, предотвращающих попадание влаги на жилы.
Внимание!
Самое уязвимое место — на контакте провода с корпусом. Постоянные перегибы, скручивания шнура приводят к перетиранию, образованию трещин. Поврежденные медные жилы начинают искрить, сжигать изоленту и плавиться.
Выключатель и переключатель
Проверить работоспособность выключателя можно, выполнив короткое замыкание детали. Если используется трехпозиционный переключатель, соответствующую проверку потребуется произвести три раза — для каждого режима отдельно. Лучше зарисовать схему расположения проводов, чтобы не допустить ошибок при сборке.
После выявления дефекта его следует внимательно осмотреть и обработать. Следы гари нужно счистить надфилем, ластиком или шкуркой, контакты — обработать спиртом. Если какой-то элемент не подлежит восстановлению, его стоит заменить на новый аналогичный.
Вентилятор
Забитый воздуховод — распространенная проблема при эксплуатации техники. Если есть фильтр, его нужно снять и тщательно прочистить, забившуюся пыль получится убрать с помощью мягкой щетки. При обнаружении намотанных волос на ось мотора лучше снять вентилятор с вала, после чего удалять загрязнения.
Спирали
Чаще всего приспособления оснащены сразу несколькими нагревателями, которые внешне ничем не отличаются друг от друга. После разборки агрегата следует убедиться в идентичности нагревательных элементов, при наличии разрывов их нужно спаять или закрутить концы. Помимо этого, концы спирали можно соединить с помощью тонких медных трубочек.
Двигатель
На поломку мотора указывают возникновение сильного треска и наличие искр при включении. При обнаружении неисправности следует выпаять обмотку двигателя из электросхемы и проверить все соединения. Замена обмотки требует определенных навыков и знаний в области электрики, поэтому при отсутствии таковых лучше сразу обратиться к профессионалам.
Полезно!
Если обмотка исправна, достаточно очистить поверхность и оценить плотность прилегания щеток к медной поверхности. При этом вал должен свободно крутиться, а все трущиеся элементы лучше смазать.
Микросхема:
- Гетинаксовая подложка периодически трескается, что приводит к разрыву дорожки. Если обнаружен поврежденный фрагмент, его следует заглубить, немного покрыв припоем;
- О неисправности конденсатора говорит раздутие изделия, при поломке оно выгибается наружу. Если поломка выявлена, единственным выходом станет замена детали на новую;
- Резистор при выгорании темнеет. Даже если он не вышел из строя, его стоит заменить.
Термостат
Отдельные модели оснащены функцией саморегуляции. Функционирование осуществляется путем использования резистивного делителя, у которого одно плечо отвечает за реагирование на температуру. В дальнейшем можно действовать следующим образом:
- Ликвидировать датчик, разорвав цепь, после чего проверить работоспособность.
- Замкнуть провода, понаблюдав за реакцией прибора.
Большая вероятность, что попытка не увенчается успехом, если устройство реагирует только на определенные значения сопротивления.
Типичный порядок осмотра
Если прибор лишен признаков жизни, работает нестабильно, осмотр начинается цепью питания. Ниже схематично описан ремонт фенов Rowenta.
Внимание! Описанные виды работ требуют навыков обращения с электрическими приборами. Авторы сбрасывают ответственность за ущерб здоровью, имуществу, возникший при попытках следовать приведенным рекомендациям по ремонту фенов.
Шнур
Осмотр силового провода начинается розеткой. Там кроется часть неисправностей: нет напряжения — фен не работает. Если вольтаж в розетке присутствует, осмотр шнура начинается местом входа в корпус, идите по направлению к вилке. Работы выполняются на обесточенном приборе. Ведется визуальный поиск изломов и нерегулярных образований — горелостей, повреждений изоляции, изломов.
Затем разбирается корпус фена. Внутри имеете шанс увидеть варианты электрического сопротивления:
- Пара разъемных контактов.
- Пайка.
- Проводка заделана в пластиковые колпачки.
Неразъемное соединение
Последний элемент списка характеризует неразборное соединение, следовательно, архисложен случай для тестирования. Умелые руки, а точнее, умные головы, украинских братьев по разуму советуют использовать для ремонта фена обыкновенную иголку. Сразу уловившие ход мысли следующий абзац пропустят, непосредственно начинайте тестирование.
Ремонт фена своими руками начинается прозвонкой проводки. Подойдут китайский тестер, лампочка, индикатор. К одной клемме прикрепляется иголка, втыкаемая затем в жилу питания в районе колпачка сквозь изоляцию до меди. Вторая клемма ощупывает ножки вилки. Звонок проходит для обеих жил. Свыше 1 прокола на жилу при починке фена делать не стоит (некоторые попытаются искать еще и место обрыва), поскольку характер эксплуатации предусматривает попадание влаги с мокрых волос.
Контактная площадка
Прозвонить провод, имея перед глазами визуально различимые места стыковки, сможет даже ребенок. Обнаружив повреждения, рекомендуется купить новый шнур, снабженный вилкой неразборной конструкции. Вероятность попадания влаги обкладывает ограничениями выбор изоляции токопроводящих частей, используемую в целях ремонта фена.
Распространены случаи: первый взгляд выявляет место повреждения входа шнура в корпус. Оплывы, нагар, черная изоляция указывают локализацию неисправности.
На стыке с корпусом фена приютилась уязвимая точка проводки. Хозяйка берет нежный прибор за шнур, мотает из стороны в сторону, накручивает кабель на ручку. Жила с трещиной искрит, изоляция греется, сгорает, медь плавится. Таков механизм повреждения медных жил.
Выключатель и переключатель
При подновлении полезно замкнуть накоротко выключатель, проверить: изменит фен в ответ на незамысловатый шаг поведение коренным образом. Встречаются трехпозиционные переключатели, каждое положение в короткозамкнутом состоянии проверяется отдельно. Запомните, зарисуйте исходную раскладку проводов перед началом починки фена.
Проверка переключателей скорости, температуры использует аналогичную схему.
Выявленный в ходе реставрации фена дефектный элемент осмотрите. Нагар счищается надфилем, шкуркой, ластиком. Контакты протираются спиртом. Неисправные комплектующие заменяются эквивалентами. Радикальный метод — замкнуть кнопку включения накоротко на время поиска подходящих комплектующих.
Вентилятор
Сравнительно часто у фена забивается воздуховод. Необходимо снять фильтр, если таковой имеется, и тщательно прочистить. Мягкой кисточкой удалить пыль из щелей.
Отсутствие вращения лопастей или низкие обороты часто наблюдаются, когда волосы намотаны на ось двигателя. Пропеллер необходимо аккуратно снять с вала, всячески избегая при этом лишних усилий и перекосов. После этого посторонние предметы удаляются.
Спирали
У фена нагревательных элементов обычно несколько. Визуально все они должны выглядеть однородно. В этом убедитесь при исправлении фена, вскрыв корпус. Обнаруженные разрывы устраняются скруткой концов, пайкой и лужением. Можно также раздобыть тонкие медные трубочки и обжать концы разорванной спирали внутрь.
Дефекты нагревательных элементов при ремонте наблюдаем визуально. Внимательный осмотр подскажет, как починить фен. Эффективна замена спиралей аналогичными покупными или самодельными изделиями из нихромовой проволоки.
Двигатель
Электрический двигатель фена может питаться как постоянным током, так и переменным. Если диодный мост сгорел, повреждены обмотки, нормальное функционирование нарушается. Ужасный треск и искры при включении указывают неисправность мотора.
Обмотки двигателя выпаиваются при ремонтировании фена из электрической схемы. У каждого провода найдите пару, которая звонится. Выводы соединяются тройками, ни один не должен висеть в воздухе. Замена обмотки при ремонте фена производится только в мастерской. Впрочем, народные мастера мотают не хуже станков. Желающие попробуют.
При исправности обмоток осматриваются щетки, медная поверхность под ними зачищается, оценивается плотность прилегания.
Ось должна свободно крутиться. При починке фена не помешает смазать трущиеся поверхности, вручную приработать проблемные места.
Микросхема
Подложка из гетинакса иногда трескается, разрывая дорожку. Поврежденный участок залудите, негусто покройте припоем.
Испорченные конденсаторы чуть раздуваются. Верхняя грань цилиндра содержит неглубокие прорези, когда изделие ломается, боковина раздувается, выгибаясь наружу. Такой конденсатор замените в первую очередь, обнаружив характерный дефект.
Выгоревшие резисторы темнеют. Некоторые сохраняют работоспособность, желательно такой радиоэлемент заменить.
Термостат
Некоторые фены снабжены саморегуляцией. Эффект достигается использованием резистивного делителя, одним плечом которого выступает элемент, реагирующий на температуру. Дальнейшие действия определены схемой реализации контроля параметра. Порекомендуем:
- исключить датчик вовсе, разорвав цепь, испробовать реакцию прибора;
- замкнуть после этого провода накоротко, включить, посмотреть, что будет.
Велик шанс неудачи, если прибор обучен реагировать только на фиксированное значение сопротивления. Остается поискать принципиальную схему в интернете или нарисовать самостоятельно.
Виды устройств
Блендеры делятся на настольные, то есть стационарные, и ручные (погружные). Отличаются они эксплуатацией и конструкцией, могут включать дополнительные функции и насадки. Чтобы выполнить ремонт блендера своими руками, нужно понимать, как он устроен.
Погружные модели — это электрические устройства, которые имеют длинную ручку и насадку с ножом. Они опускаются в ёмкость с продуктами для смешивания и/или измельчения. Затем нужно нажать на пусковую кнопку и удерживать её до окончания процедуры.
Несомненный плюс ручной модели в компактности. Устройство просто разобрать и вымыть, да и для хранения не требуется много места. А если прибор оснащён дополнительными насадками, то он становится универсальным помощником на кухне.
Минус такой конструкции лишь один, но немаловажный. При измельчении или иной операции его приходится все время держать в руке, ещё и удерживать пусковую кнопку. За это время рука затекает и устает. К тому же с большим количеством продуктов ручной блендер не очень хорошо справится.
Другое дело стационарные модели. Они чем-то схожи с кухонными комбайнами и способны справиться со многими функциями. К нижней части ёмкости прикреплены вращающиеся ножи. Поставить такой блендер можно в любом удобном месте, его не нужно в процессе держать руками. С его помощью можно не только измельчить и перемешать большой объём продуктов, но и замесить жидкое тесто и взбить коктейль.
Но и в этом случае не обошлось без недостатков. Настольные приборы занимают много места, а некоторые модели плохо справляются с измельчением овощей, превращая их в крошку, или же попадаются большие куски. Но бывает, что их проще разобрать и самостоятельно отремонтировать, нежели ручные модели.
Конструкция
Разные производители предлагают множество моделей, которые отличаются друг от друга формой, цветом и наличием дополнительных функций. При этом неизменным остается одно. Какой бы фен вы не купили, принцип конструкции у них практически одинаковый, соответственно при ремонте нужно обращать внимание на одни и те же проблемы.
Для начала изучим, как устроен фен для волос. Основные детали внутренности фена:
- двигатель,
вентилятор,
греющий элемент,
электросхема.
Сушка волос феном это не полезно, но быстро
При этом электрическая схема довольно проста, и сложнее тиристора в ней нет ничего. Коробка фена встречается пластиковая или металлическая, но обе крепятся болтиками разного типа.
Поэтому прежде чем приступить к ремонту, подготовьте нужный инструмент. Часто в доме нет подходящей отвертки или насадки, чтобы открутить болт. Помимо болтов, на корпусе могут присутствовать специальные защелки. Действуйте осторожно – крепления легко сломать. Не тяните сильно, не зная, правильно ли вы совершаете открытие. Иногда важные элементы скрыты наклейкой.
Техника безопасности
Казалось бы, для нас нет ничего нового и непонятного в том, как соблюдать элементарные правила безопасности при работе с электроприборами. Но самостоятельный ремонт даже такого компактного устройства, как фен для волос, потребует от вас аккуратности. И связано это как раз с электричеством:
- Приступайте к работе только в том случае, если у вас есть навыки работы с электричеством. При их отсутствии лучше доверьтесь профессионалам.
- Обязательно отключите прибор предварительно от сети. Используйте в работе индикаторную отвёртку или мультиметр для проверки.
Обязательно отключайте прибор от сети перед ремонтными работами
- Учтите, что наши рекомендации касаются только бытовых фенов, которые применяются в домашних условиях. Для профессиональных приборов они не подходят.
Советы специалистов
Безусловно, чистка изделия предназначенного за уходом волос при его внезапной остановке, возможна в домашних условиях. Однако более сложный ремонт лучше доверить специалистам.
Что бы избежать проблем, связанных с внезапной остановкой прибора, нужно научиться изначально, правильно выбирать фен. Обращать внимание на мощность мотора и другие технические характеристики.
Покупать фен рекомендуется в специализированных магазинах, избегая заманчивых предложений со стороны рыночных продавцов. Важным критерием выбора фена домашнего пользования играет имя производителя. Лучше немного переплатить, но быть спокойным и не переживать за качество выбранного фена.
При покупке прибора требуйте чек, и проверяйте наличие инструкции пользования от изготовителя. Она в обязательном порядке должна идти с феном.
Перед включением фена в работу ознакомьтесь с рекомендациями изготовителя и придерживайтесь прописанных инструкций.
Следите за бытовым прибором, регулярно обслуживайте его. Храните в безопасном месте, исключая доступ маленьких детей к фену.
Как соблюдать правила разборки фена
Мы расскажем пошагово о разборке и ремонте на примере модели фена Roventa:
- Для начала осмотрите прибор. Начните с силового провода, а именно с места его входа в рукоятку, где находится колодка контактов. Далее проверяйте до вилки на предмет изломов, пригаров и разрывов изоляции.
Проверьте силовой провод по всей длине на предмет повреждений
- Если никаких повреждений не было обнаружено, фен нужно разобрать. Его корпус состоит из двух соединённых винтами частей. На передней части сопло закреплено специальными защёлками. Отжимать их нужно очень аккуратно, потому что они могут сломаться.
Разобрать корпус фена несложно, но делать это нужно аккуратно
- Большинство моделей фенов Roventa по конструкции идентичны и разбираются одинаково. Но если у вас фен-расчёска, то следует учесть некоторые особенности. Очень внимательно прочтите инструкцию к прибору.
- Разобрав корпус, обратите внимание на то, как выглядит вентилятор. Перед ним стоят фильтр и защитная решётка: именно они обеспечивают защиту от пыли и волос. Именно эта решётка может забиться, поэтому её нужно тщательно очистить небольшой кисточкой. В недорогих моделях обычно устанавливают только решётку, и это становится причиной снижения оборотов вентилятора из-за волос, застрявших на валу. Аккуратно снимите пропеллер, снимите намотавшиеся волосы и почистите лопасти. Это удобно делать старой зубной щёткой.
Прочистите лопасти вентилятора и другие детали от пыли и волос
- Переходим к электродвигателю. Его некорректная работа приводит к неполадкам всего устройства. Причиной тому обычно является перегорание диодного моста, пробой обмотки или предельная выработка щёток. Проконтролируйте, чтобы ось двигателя вращалась в свободном режиме, не создавая биения. Смажьте машинным маслом все трущиеся детали.
- Большинство моделей оснащены несколькими спиралями. Именно они обеспечивают разные режимы нагрева воздуха. Любые их повреждения будут обнаружены при визуальном осмотре. Восстановить целостность спиралей можно пайкой или установкой новых аналогичных изделий.
Так выглядит нагревательная спираль в фене
Кроме вышеописанных повреждений проблема может заключаться в неполадках микросхем. Типичными бывают такие неисправности:
- Потрескалась основа из гетинакса и разорвалась дорожка из олова. Залудите повреждённые участки и покройте их припоем.
- Раздулись конденсаторы. Их нужно выпаять и поставить новые.
- Поменяйте неисправные резисторы (вы обнаружите их по потемневшей поверхности).
Как видите, для такого ремонта вам потребуются навыки работы с паяльником. В противном случае повреждённый фен лучше доверить мастеру или сервисному центру.
Если у вас дорогая модель фена, то рекомендую сразу отдать её в ремонт специалистам. Дело в том, что у таких моделей более сложная конструкция, предполагающая наличие дополнительные функции. Например, кнопка Care, представляющая собой регулятор плавного действия, или ионизатор воздушного потока. Детали таких фенов производят из особых сплавов, и у себя дома надёжно объединить их в случае обрыва практически невозможно.
Принцип работы
Все фены, независимо от марки и типа корпуса, имеют один и тот же принцип работы – электродвигатель приводит в движение вентилятор, который гонит воздух через нагревательные спирали. Обычно фены имеют переключатель уровня нагрева, обеспечивая различные тепловые режимы, — переключатель коммутирует последовательное подключение нужного количество спиралей, — чем меньше их будет в цепи – тем больше протекающий ток – тем больше нагрев. Также фены оснащаются тепловой защитой, отключающей устройство при превышении допустимой температуры спирали. Если сработала такая защита – обязательно отключите фен из сети, поскольку при снижении температуры термостат восстановит электрическую цепь – и фен заработает.
Виды фена
Этот вид фена предназначен для сушки и укладки волос. Он выдает поток воздуха с температурой около 60°C и высокой скоростью. Есть фены, в которых температура регулируется, и может выдавать как холодный поток воздуха, так и горячий. В фен стараются ставить защиту от перегрева во избежание повреждения волос горячим воздухом. Современные фены также имеют функцию ионизации воздуха, призванную прежде снимать статический заряд, а также обещающие гладкость и шелковистость волос.
Этот вид фена в отличии от бытового, отличается способностью выдавать поток воздуха, нагретого до температуры порядка 300-500°C, но с невысокой скоростью. Различные модели технических фенов могут иметь также и режимы с более низкой температурой воздуха, например, 50°C. Существуют модели, позволяющие получать воздух с температурами в диапазоне 50-650°C с шагом в 10°C или плавной регулировкой. Некоторые модели позволяют регулировать расход воздуха.
Наиболее частые поломки
К сожалению, строительные фены регулярно ломаются. Отчасти это связано с невысоким качеством изготовления (речь идет о недорогих бытовых моделях), отчасти — с несоблюдением режима работы. Прибору нужно давать отдыхать каждые 5-10 минут. Точные данные указываются в инструкции. Кроме того, перед завершением работы нужно немного дать поработать вентилятору на холодный обдув, без нагрева. Конечно, если модель оснащена такой функцией (например, BOSCH PHG 630 DCE).
Наиболее часто встречаются следующие виды неисправностей:
- перегорание ТЭНа (нагревательной спирали);
- разрыв провода в кабеле питания;
- выход симистора из строя;
- неисправность диода или конденсатора;
- неисправность выключателя.
Популярность самостоятельного ремонта различных бытовых приборов растет: пользователи стремятся сэкономить на вызове мастера из центра обслуживания. Особенно это правило касается мелкой бытовой техники. Действительно, устройство такой техники простое, но иногда могут возникнуть некоторые сложности. Как разобрать фен, например, Philips, когда нет никаких инструкций и рекомендаций? Мы постараемся подробно вам все рассказать.
Как и любой бытовой прибор, фен в одно, не совсем прекрасное утро, перестает работать. Причины отказа могут быть разные: механическое воздействие, связанное со случайным падением, или произошел внезапный скачок напряжения в сети при включении прибора. Чтобы точно узнать, что же произошло, нужна частичная или полная разборка фена Philips, которую можно сделать самостоятельно при определенных навыках и умении по ремонту электрических бытовых приборов.
Весьма важно! Прежде чем приступить к разборке — отключите прибор от сети электроэнергии.
Большинство моделей фенов от компании Филипс из Нидерландов раскрывается на две половинки, но для этого надо удалить пластиковое кольцо, которое удерживает обе части. Оно имеет четыре защелки, для того, чтобы их отжать, нужен плоский инструмент — плоская тонкая лопатка или острый прочный нож. Работать надо очень осторожно — пластик отличается хрупкостью, если сломать защелку, то на этом ремонт можно считать законченным, придется идти в магазин за новым феном.
Модели Philips Salondry Control и Philips HP8656 из серии
ProCareIon
отличаются только тем, что последняя — это щетка-фен, а принцип действия и конструкция у них практически одинаковая. Добавка Ion в конце названия означает, что у фена есть функция ионизации воздуха. Такая функция необходима для «усмирения» непослушных волос — отрицательно заряженные ионы (ion) препятствуют намагничиванию, укладка волоса происходит без проблем.
На внутренней поверхности кожуха этих моделей в передней части есть довольно маленькие, но мощные защелки. Чтобы их отжать, просуньте инструмент между кожухом и корпусом до образования между ними зазора и потяните сильно кожух. Теперь надо открутить все элементы крепления
— их всего восемь:2 в ручке, 3 находятся под съемной частью сопла и 3 держат верхнюю часть корпуса. Отвертку надо приготовить заранее, учитывая при этом, какого типа шлицы на винтах. Разборка фена Philips окончена.
В помощь пользователям будет вот такое видео о поэтапной разборке фена:
Устройство фена
Фен обычно выполняется в виде отрезка трубы, внутри которой располагаются вентилятор и электронагреватель. Часто корпус фена оснащается пистолетной рукояткой.
Вентилятор втягивает воздух через один из срезов трубы, поток воздуха проходит мимо электронагревателя, нагревается и покидает трубу через противоположный срез. На выходной срез трубы фена могут быть установлены различные насадки, изменяющие конфигурацию воздушного потока. Входной срез обычно закрыт решёткой для того, чтобы предотвратить попадание внутрь корпуса фена крупных предметов, например пальцев.
Ряд моделей фенов позволяет регулировать температуру и скорость потока воздуха на выходе. Регулировка температуры достигается либо включением параллельно различного числа нагревателей, либо с помощью регулируемого термостата, либо изменением скорости потока.
Техника сушки волос
Для создания объема на волосах средней длины и длинных начинайте сушку, нагнув голову вниз и свесив волосы. Взбивайте волосы пальцами против направления роста и энергично направляйте струю воздуха в разные стороны. Когда волосы высохнут наполовину, поднимите голову и придайте укладке нужную форму. Короткие волосы сначала причешите с помощью фена, а потом взъерошите щеткой против роста волос, нагнув голову вперед. При просушке и укладке держите фен таким образом, чтобы поток воздуха шел от корней волос к концам. При такой сушке чешуйки волоса ложатся правильно и волос приобретает блеск. И не приближайте фен слишком близко к голове, оптимальное расстояние – не менее 20 см.
При выборе технического (строительного) фена, важно учитывать его основные функции, которые имеют большое значение:
— Мощность — от 1000 до 2000 Вт. (чем больше мощность, тем выше его назначение); — Регулировка температуры (наличие регулировки повышает эффективность инструмента); — Основной выключатель (должен легко переключаться, а при случайном падении выключать фен); — Функция защиты от перегрева (предотвращает перегрев и воспламенение фена); — Регулировка горячего воздуха (делает его более универсальным); — Длина шнура – не менее 2,5 м. (позволяет работать с феном на полный рост); — Подвесной крючок (фиксирует инструмент в нужном месте); — Набор специальных насадок (для обширной области применения).
Насадки для технического фена бывают следующими:
— Фокусирующая (концентрирует поток горячего воздуха в определенном месте); — Плоская (подает поток к более узкой области); — Сварное зеркало (сварка материалов); — Стеклозащитная (применяется на низкотемпературных поверхностях – к примеру, стекло); — Рефлекторная (разогрев труб); — Редукторная (точечный разогрев поверхности); — Шлицевая (сварка ПВХ материалов).
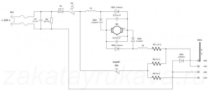
Поломка радиокомпонентов.
И так, мы рассмотрели типовые поломки фена для волос, но также выходить из строя могут радиокомпоненты устройства. Для понимания полноты картины ниже представлена схема (рис. 5), которая подходит практически для всех видов устройств. Также для проверки элементов устройства и устранения неисправностей вам понадобится мультиметр, без него никак.
Принципиальная схема фена для волос (рис.5)
Ремонт фена для волос – возможные неисправности радиокомпонентов:
- Неисправен конденсатор либо резистор, на схеме они обозначенны (С1) и (R1). При проверке мультиметром должны быть замкнуты.Если нет, то устранить такую проблему возможно только путем замены неисправного элемента.
- Поломка термостата, на схеме обозначен (F2), либо предохранителя, на схеме ( F1). При прозвоне этих радиолементов они должны быть замкнуты. Если же это не так, вам придется заменить их на новые;
- Неисправность тумблера (SW1). Тут нужно проверить выводы,если сигнал не пропадает, то этот элемент исправен. В обратном случае, меняем этот элемент на новый ;
- Если вышли из строя диоды (VD1 – VD4), прозваниваем их, при этом не забываем, что они проверяются только в одном направлении. Если ток идет в обоих направлениях, то такой диод стоит заменить на новый.
- Конденсаторы (C2, C3), если при прозвоне вы обнаружите короткое замыкание, то эти элементы подлежат замене;
- Электродвигатель, на схеме (М1). Для проверки двигателя, нам нужно переставить мультиметр на сопротивление и приложить щупы на выводы двигателя. Если сопротивление двигателя меньше 5 Ом, двигатель неисправен и подлежит замене.
- (H1 – H3) – это спирали. В случае когда повреждения спирали не видно, нужно почистить клеммы. При прозвоне щупы мультиметра нужно ставить к проводам идущим в клеммы. Если сопротивление не сильно отличается, то элемент исправен. Если сопротивление сильно отличается – это говорит нам о КЗ.
- (SB1) – кнопка. Если при проверке мультиметром она замкнута, то беспокоится не стоит, если наоброт, то меняем ее на новую.
Стоит отметить, что все неисправности расположены в списке в той последовательности, в которой стоит их проверять!